230V onGrid Kleinwindanlage innerstädtisch bis 10m

zur Erhöhung der Autarkie von vorh. PV mit Akku, Rentabilität egal
 
EISOL80
*****
Avatar
Geschlecht:
Herkunft: Ostthüringen
Alter: 45
Beiträge: 250
Dabei seit: 07 / 2022
Betreff:

Re: 230V onGrid Kleinwindanlage innerstädtisch bis 10m

 · 
Gepostet: 29.09.2022 - 23:04 Uhr  ·  #181
@Che nochmal zu deinem Text aus Wiki: Verstehe ich es richtig, bisher nur für die FIs war bei mir ein Erde mit 167Ohm ausreichend?

Wenn ich jetzt Überspannungsableiter installiere brauchen die eine Erde mit max 1,6Ohm, weil nur so die dafür notwendigen hohen Ströme fließen können?

Ich krame morgen meine Unterlagen vom letzten eCheck durch. Ich glaube da wurden die Erden an mehrern UVs gemessen.

Ja ja, mein TT Netz, ich kenn nix anderes. Bei euch kommt die Erde wohl allen direkt mit dem Stromkabel vom Netzbetreiber mit oder was? Das sind doch aber auch lange Weege und 1,6Ohm mal schnell überschritten...?
Erdorf
Moderator
Avatar
Geschlecht:
Alter: 55
Beiträge: 3507
Dabei seit: 12 / 2009
Betreff:

Re: 230V onGrid Kleinwindanlage innerstädtisch bis 10m

 · 
Gepostet: 30.09.2022 - 00:18 Uhr  ·  #182
@EISOL80
Uiii solch belastbare Infos aus einem Forum heraus zu saugen?

Ja, klar versuchen kann man das schon und Che ist fachlich der beste hier (von anderen Dingen mal abgesehen)

Aber du weißt schon, DU bist verantwortlich für alles?

Liebe Grüße
wieso
 
Avatar
 
Betreff:

Re: 230V onGrid Kleinwindanlage innerstädtisch bis 10m

 · 
Gepostet: 30.09.2022 - 02:33 Uhr  ·  #183
Zitat geschrieben von Erdorf

Ja, klar versuchen kann man das schon und Che ist fachlich der beste hier (von anderen Dingen mal abgesehen)

Findest Du ?
Das mag für Themen-gebiete , wie zb "Windkartenlesen " sogar stimmen , jedoch viele weitere Themenbereiche der Kleinwindnutzung , sind aber auch erhebliche Deffiziete bei Ihm zu sehen ,
EISOL80
*****
Avatar
Geschlecht:
Herkunft: Ostthüringen
Alter: 45
Beiträge: 250
Dabei seit: 07 / 2022
Betreff:

Re: 230V onGrid Kleinwindanlage innerstädtisch bis 10m

 · 
Gepostet: 30.09.2022 - 07:21 Uhr  ·  #184
@Erdorf das geht bei mir alles noch über den fachlich guten Hauselektriker. Den nerv ich auch oft genug, glaubt mir. Das letzte ging auch per Email an ihn.

Bloß ist in Foren oftmals die Erst-Aufklärung besser und schneller, als von meinem Elektriker.

So vorinformiert kann ich ihm dann viel besser ganz gezielte Frage stellen, wenn er denn mal wieder kurz Zeit für mich hat.

Ist eigentlich wie beim Arzt oder im Krankenhaus, am besten du weißt vorher schon was du hast...
Che
*!*!*!*!*
Avatar
Geschlecht:
Herkunft: Wurzen
Alter: 71
Beiträge: 4495
Dabei seit: 06 / 2014
Betreff:

Re: 230V onGrid Kleinwindanlage innerstädtisch bis 10m

 · 
Gepostet: 30.09.2022 - 09:09 Uhr  ·  #185
@ Eisol:
Zitat
Wenn ich jetzt Überspannungsableiter installiere brauchen die eine Erde mit max 1,6Ohm, weil nur so die dafür notwendigen hohen Ströme fließen können?
Alles bischen viel wohl. Da kann man schnell Fehlschlüse ziehen. Denn sowas habe weder ich noch WIKI gepostet, sondern bezüglich TT-Netz:
"Die Schutzmaßnahme Schutzerdung ist problematisch, da zum schnellen Ansprechen der Überstromschutzeinrichtung ein hoher elektrischer Strom nötig ist. Dieser tritt nur bei sehr niedrigen Erdungswiderständen auf, die schwer zu erreichen sind. Meist kann stattdessen auf eine Fehlerstromschutzschaltung zurückgegriffen werden."

Das hat mit den Überspannungsableitern wohl erst mal nichts zu tun, zumindest heut morgen betrachtet, noch nicht ganz wach.

Wofür ich aber immer plädiere: Verbindung aller Erder zum Potentialausgleich, an der oder den Erdungsschienen.
Dahin werden die Überspannungen abgeleitet, von L1, 2 und L3.
Che
*!*!*!*!*
Avatar
Geschlecht:
Herkunft: Wurzen
Alter: 71
Beiträge: 4495
Dabei seit: 06 / 2014
Betreff:

Re: 230V onGrid Kleinwindanlage innerstädtisch bis 10m

 · 
Gepostet: 30.09.2022 - 11:00 Uhr  ·  #186
Nachtrag:

Nach ein paar Händen kaltem wasser im Gesicht - Dein Hinweis bezüglich geringer Erdwiderstände auch fü das Funktionieren von Üb.-Spannungs-Ableitern ist wohl berechtig.

Wenn nämlich der Blitz einschlägt, und sich die Ableitung über die Erdungsschiene auf z.B. 3 System-Erder verteilt,
dann hätte man eben bei 200.000 A Blitzstrom und Gersamterdungswiderstand z.B. 0,5 Ohm kurzzeitig 100.000 V auf der Erdungsschiene und allen angeschlossenen Geräten mit Schutzleiter.

Das wäre bezüglich Stromschlag vermutlich nicht mal schlimm, denn es hat das Mauerwerk, das ganze Gebäude dieses Potential auch.

Die Überspannungsableiter würden - quasi von unten - das Potential auch auf den L1 bis L3 übertragen (abzüglich der Ansprechspannung). Soweit auch o.K.

Nur was ist dann mit dem N-Leiter, bei TT-Netz? Antwort garnicht so einfach.
Der bekommt aus meiner Sicht den Potentialausgleich tatsächlich nur, wenn der Bodenwiderstand bis zum letzten Trafo nicht zu hoch ist. Und selbst dann Laufzeit-verzögert.

Wie misst man den eigentlich?
Einen 2. gleichwertigen Staberder einschlagen und zwischen beiden den Wid. messen und durch 2 teilen? Ergibt nur den Erdungswiderstand des eigenen Staberders.
Nein, man müsste ihn indirekt messen, Methode Spannungsfall, geht es doch um den Gesamtwiderstand bis zum letzten Trafo. Aber dazu haben die Firmen ihre Methoden und Geräte.

Netzwiderstand übrigens, Eisol:
Nimm eine Doppelsteckdose oder solche zum Einstecken mit 3 Anschlüssen oder mehr!
Spannungsmesser rein, und messen!
Dann in die 2. Steckmöglichkeit einen Heizer, 1000W genügt! Entweder Strom bei 230V ausrechnen (ungenau) oder Stromfluss messen!
Due wirst am Voltmeter einen Spannungsfall festtellen.
Weiter mit dem Ohmschen Gesetz.
Wenn Delta U z.B. 5 Volt beträgt, bei Stromfluss 4,35A, dann hast Du einen Innenwid. vom Netz von 1,15 Ohm.
Wäre schon ziemlich hoch. Meist ist er unter 1 Ohm, wohlgemerkt bis zum letzten Trafo.

Nochmal TT-Netz:
Warum macht man sowas eigentlich, oder besser, hat es gemacht?
Alleine daran, dass damals 4-adrige Erdkabel üblich waren, kann es nicht liegen.
Denn damit könnte man ganz einfach ein TN-C-S Netz realisieren, und alle wären glücklich.
Oder doch nicht ganz?
Hier gibt es Einwände, die aber entkräftet werden, wie ich das lese.

Hätte fast die Idee, bevor man mit Potentialausgleich und Überspannungsableitern Schwierigkeiten hat,
aus dem TT-Netz durch Verbinden des Hauserders mit dem N ein TN-C-S Netz zu schaffen.
Ob man das darf? Weiß ich nicht. Vermutlich nicht.

Wie zu sehen ist auch das hoch wissenschaftlich. Möglicherweise werden die Firmen davor bewahrt, indem es VDE-Normen gibt für jeden einzelnen Fall. Wenn sie die Fälle richtig ein-und zuordnen, mag es idealerweise was werden.
Fehler aber bemerkt der Kunde spät oder in seinem Leben nie, da Blitzschläge immer noch selten sind.
FamZim
*!*!*!*!*
Avatar
Geschlecht:
Alter: 77
Beiträge: 2313
Dabei seit: 08 / 2014
Betreff:

Re: 230V onGrid Kleinwindanlage innerstädtisch bis 10m

 · 
Gepostet: 30.09.2022 - 11:28 Uhr  ·  #187
Hallo

Bei unserem Haus ist ein Ringerder um das Fundament eingegraben, aus verzinktem Stahl und 30 m lang, 20mm mal 5 mm .
Das ist der Potenzialausgleich .
Gegen den Nullleiter liegt oft eine geringe Spannung von einzelnen V an.
Werden die beiden zufällig bei arbeiten an der Instalation verbunden fliegt gleich der FI raus.
Also keine direkte Verbindung zwischen N und Erde im Haus.
Die Zuleitung zum Haus hat nur 3 Phasen und den Nullleiter.
Erde war früher die Wasserleitung , ist heute auch in Kunststoff.

Gruß Aloys.
Che
*!*!*!*!*
Avatar
Geschlecht:
Herkunft: Wurzen
Alter: 71
Beiträge: 4495
Dabei seit: 06 / 2014
Betreff:

Re: 230V onGrid Kleinwindanlage innerstädtisch bis 10m

 · 
Gepostet: 30.09.2022 - 16:44 Uhr  ·  #188
Zitat
Bei unserem Haus ist ein Ringerder um das Fundament eingegraben, aus verzinktem Stahl und 30 m lang, 20mm mal 5 mm .
Das ist der Potenzialausgleich .
Das ist lediglich ein Erder. Potentialausgleich wird an der gemeinsamen Erdungsschiene gemacht, wo alle Erder und Verbindungen zu Wasserleitungen Abwasserleitungen etc. angeschlossen werden,
und natürlich noch der PE, sofern er vom Netztyp her mitgeführt wird.
EISOL80
*****
Avatar
Geschlecht:
Herkunft: Ostthüringen
Alter: 45
Beiträge: 250
Dabei seit: 07 / 2022
Betreff:

Re: 230V onGrid Kleinwindanlage innerstädtisch bis 10m

 · 
Gepostet: 30.09.2022 - 21:16 Uhr  ·  #189
So, hab mein eCheck gewälzt. 100 Messwerte, aber Erdungswiderstand steht genau 1x am Ende drauf: 6,4Ohm ist der bei mir. Ich weiß noch, hat er mit einem speziellen Gerät gemessen. Selber geht das nicht, weil gewisse Spannungen und Ströme fließen müssen. Und er dabei eine extra Erde in den Garten sticht. Der Elektriker hat aber bisher weder auf meine Mail, oder auf meine SMS, noch auf meinen Anruf geantwortet. Hat vielleicht Urlaub oder gerade 1000 andere Sachen im Kopf. Für die neue PV beim Papa nerv ich ihn auch schon oft. Er wird sich schon bei mir melden. Dann geht das löschern mit Fragen los:

1.Funktioniert der Überspannungsschutz mit meiner Erde und TT Netz überhaupt?
2.Wo muss er hin, dass sich vom Blitzeinschlag im Generator nichts aufs Hausnetz überträgt.
3.Wie dick müssen die Kabel am Ü-Schutz sein? (Der SUN hat ja nur ein 3x0,75² Netzkabel!)
4.Den 9m verzinkten Tiefenerder vom Blitzschutz mit dem 4,5m Edelstahl vom PE verbinden oder nicht?

Ich halte euch auf dem laufenden...

Morgen hole ich endlich meinen Mast vom Metallbauer. Die Wandhalter sollten nächste Woche schon vom verzinken fertig sein denkt er.

Wird doch nicht alles noch pünktlich zum November, wenn meine Autarkie in die Knie geht fertig werden! Ein Spaß...!
wieso
 
Avatar
 
Betreff:

Re: 230V onGrid Kleinwindanlage innerstädtisch bis 10m

 · 
Gepostet: 30.09.2022 - 21:57 Uhr  ·  #190
Zitat
Trotzdem ist das Ziehen von Netz- und Antennensteckern bei Gewitter immer noch der beste Schutz. Dies sollte bereits erfolgen, wenn das Gewitter in drei Kilometer Entfernung tobt.


https://www.my-hammer.de/bauen…s-passiert
Che
*!*!*!*!*
Avatar
Geschlecht:
Herkunft: Wurzen
Alter: 71
Beiträge: 4495
Dabei seit: 06 / 2014
Betreff:

Re: 230V onGrid Kleinwindanlage innerstädtisch bis 10m

 · 
Gepostet: 30.09.2022 - 22:18 Uhr  ·  #191
Zitat
Wie dick müssen die Kabel am Ü-Schutz sein? (Der SUN hat ja nur ein 3x0,75² Netzkabel!)
Alles bischen viel aber schau doch endlich mal mein PDF bezüglich Blitzschutz genau an! Da wirst Du sehen, dass der Üb.-Spannungsschutz Typ 2
an die Stromschienen in der Verteilung kommt, wo auch der WR angeschlossen wird, über LS-Schalter.
Es wäre bei Dir aus meiner Sicht 4 Ventile. 3 von den L-Leitern an Haus-Masse und eins noch zwischen N und Haus-Masse.

Die 6,4 Ohm (bis zum letzten Trafo?) sind eben für Schutzmaßnahme Schutzerdung zu viel.
Es mus nämlich z.B. bei einem E-Heizer mit Blechgehäuse, welcher einen Schutzleiteranschluss hat, im Berühungsfall des Gehäuses durch einen im inneren fagabundierenden "heißen" Draht, die Sicherung (der LS (Leitungsschutzschalter)),innerhalb von ms auslösen.

Im Anhang nochmal Kennfelder dafür.
Ein LS-B 16 braucht dafür also im Mittel 4-fache Stromüberhöhung. Das wären 64A. 230V/64A sind aber 3,6 Ohm.
Das wäre für diese Schutzart das Maximum an zul. Erdungswid. bis zum letzten Trafo.

Alternative wäre FI-Schutzschalter, für Alles. Für Nasszellen und Küche kenne ich es. Ob auch für Alles machbar, entzieht sich meiner Kenntnis.

Wenn es Dir zu viel wird: Der Elektriker muss es verstehen!
Wieso kannst Du nicht neben dem verzinkten noch einen Edelstahl-Staberder schlagen?
Anhänge an diesem Beitrag
Dateiname: Leitungsschutzschalter.pdf
Dateigröße: 493.79 KB
Titel:
Heruntergeladen: 164
EISOL80
*****
Avatar
Geschlecht:
Herkunft: Ostthüringen
Alter: 45
Beiträge: 250
Dabei seit: 07 / 2022
Betreff:

Re: 230V onGrid Kleinwindanlage innerstädtisch bis 10m

 · 
Gepostet: 01.10.2022 - 07:33 Uhr  ·  #192
Ich hab für alles FIs. Wirklich für alles! Die sind glaube Vorschrift bei TT oder unseren Stadtwerken.

Wohin mit dem Ü-Schutz hab ich auch schon verstanden, will das nur trotzdem noch mal vom Elektriker bestätigen lassen. Er muss es ja irgendwann wieder abnehmen.

3 Nächte drüber geschlafen bin ich auch mittlerweile dafür bereit noch ein Edelstahl Staberder zu schlagen. Das soll mir die Fachkraft dann aber erst sagen wie und wo.
Che
*!*!*!*!*
Avatar
Geschlecht:
Herkunft: Wurzen
Alter: 71
Beiträge: 4495
Dabei seit: 06 / 2014
Betreff:

Re: 230V onGrid Kleinwindanlage innerstädtisch bis 10m

 · 
Gepostet: 01.10.2022 - 10:31 Uhr  ·  #193
Ist auch die einzig verbleibende mögliche Schutzmaßnahme gegen gefährliche Berührungsspannungen in TT-Netz.

Das mit den Überspannungsableitern in meinem PDF bezog sich auf TN-Netze. Für TT-Netze gibt mein Handbuch nichts her.

Da es so diffizil ist und also kompliziert, wird wohl die jeweilige Fachkraft für jedes Netz die Handlungsanweisungen nach VDE-Vorschrift aufschlagen und danach installieren. Die ich aber nicht kenne, da in den 90-iger Jahren Überspannungsableiter noch kein Thema war. Zumindest in Normalhaushalten.

Wäre sonderbar, wenn für TT-Netze Überspannungsableiter in den Verteilungen nicht gehen würden.
Wäre aus meiner Sicht dann auch Handlungsbedarf, sie z.B. in TN-C-S Netze um zu arbeiten. Offensichtlich ganz einfach. Geschieht im Haus.

Mindeststrom, den der PE ermöglichen muss zur schnellen Auslösung eines LS B 16 übrgens nicht 64A wie von mir berechnet, sondern nach VDE 80A. So stehts in meiner Elektrickerbiebel. Wenn man sich meinen letzten Anhang ansieht, wird auch klar warum.
Das rote Kennfeld für Charakteristik B ist ein Toleranzbereich und geht bis 5x I_nenn, also 5*16A=80A.
Muss eben auch schnell genug auslösen, wenn ein LS-Schalter gerade am rechten Rand vom Toleranzfeld liegt.

Damit darf der Erdwiderstand für Schutzerdung im TT-Netz max. 2,9 Ohm sein. Eine Illusion offensichtlich.
Daher ersatzweise FI-Schutzschalter. Da ist der Referenzstrom für den Erdwiderstand (bis zum letzten Trafo!) z.B. 30 mA.

Eins noch:
Überspannungsableiter in der (den) Verteilungen sollte vielleicht ne Fachkraft nicht nur abnehmen sondern auch aussuchen und einbauen. Schon beim Aussuchen kann viel daneben gehen.

Und dann kannst Du mal bitte fragen:
Wenn die ausgelöst haben, so wird das optisch angezeigt. Danach müssen sie aber meines Wissens nach ausgewechselt werden, da fortan inaktiv. Kann das dein Elektriker bestätigen?
EISOL80
*****
Avatar
Geschlecht:
Herkunft: Ostthüringen
Alter: 45
Beiträge: 250
Dabei seit: 07 / 2022
Betreff:

Re: 230V onGrid Kleinwindanlage innerstädtisch bis 10m

 · 
Gepostet: 01.10.2022 - 19:16 Uhr  ·  #194
Soeben liegen 40min Telefonat mit dem Elektriker hinter mir, ich versuche mal alles zusammen zu bekommen:

1.Verbindung Blitzerder mit PE:
ja unbedingt, er hat das wohl auch extra nochmal besprochen und sich auch die gesamte eMail und alle Infos von uns angeschaut. Und jetzt kommt die super Zauberlösung: So etwas wird generell mit einer Funkenstrecke gemacht. Ist so ein kleiner Block der kommt in die Leitung, der verhindert zum einen den Übertrag einer Blitzspannung auf den PE. Zum anderen aber gleichzeitig die dauerhafte Verbindung vom PE zum Tiefenerder, auf den er nur im Überspannungsfall ableitet. Also auf deutsch von innen nach außen nur bei Überspannung am PE. Von außen nach innen, nie. Hat bei mir dadurch sogar den Vorteil ich kann Edelstahl und verzinkt mischen. Was ich im Prinzip eh schon getan habe, da in meiner Bodenplatte der Erder ja auch verzinkt sein wird. Er hat auch auf die Notwendigkeit hingewiesen, dass dafür das Generatorgehäuse aber zwingend zu erden ist. Daher das Masseband an dem Schwingungsdämpfer, womit es bei mir dann über den Blitzableiter geerdet ist.

2.Überspannungsschutz:
Der kommt in die 3 Phasen vom Generator. Er sucht einen raus, der über der Arbeitsspannung liegt. Typ 1/2 sollte es sein. Er will hierfür das Datenblatt der Ista nochmal haben. Ich sagte ab 60V DC kommt ein Kurzschluss, dass ist dem Ü-Schutz aber egal sagt er. Es gibt Standard Ü-Schutz z.B. mit 110V, die könnte ich nehmen. Die Leerlaufspannung am Generator geht aber laut Datenblatt bis 150V. Er sagt ich kann auch größer nehmen. Wie gesagt, er sucht was raus. Zu Che seinen bedenken zum Varistor im SUN sagt er, so ein Varistor hat 600 oder 800V. Ein normaler Ü-Schutz leitet gegen PE ab und muss Kabel zwischen 10-25mm² haben. 10² würden bei mir aber reichen. Ein normaler Ü-Schutz ist einmal ausgelöst hinüber und zu tauschen! Bei Dehn wohl die komplette Einheit von der TE-Tragschiene im Sicherungskasten, bei Phoenix gibt es welche, da kann man ohne ausbauen nur den oberen Block tauschen.

3.Funktioniert der Spaß bei mir im TT Netz überhaupt? JA sagt er, aber eben umso besser, je besser meine Erde ist. Deswegen soll ich auch unbedingt die Verbindung zu allen Erdern machen!

4.Umbau TT Netz zu TN-C-S, nur kurz angerissen: Nein geht nicht, da bei mir eben nur ein N mit vom Netzbetreiber kommt und das auch dort nur ein N ist und kein PEN. Ich darf und kann da bei mir zu Hause kein PEN draus machen.

5.Wie genau funktioniert die Erdmessung: Sein Messgerät stellt quasi eine Verbindung von der Erde vor Ort zu der in der Trafostation her. Da spielen Kabellängen und Entfernungen überhaupt keine Rolle, da der Strom ja durch die Erde mit quasi unendlichem Leitungsquerschnitt fließt. Er sagt, selbst wenn die Trafostation in Moskau steht ist dadurch der Widerstand sehr klein.

Edit: Ich fragte ihn noch ob ich AC oder DC Ü-Schutz in der Generatorleitung brauche. Weil ich auf die schnelle beim Telefonat und googeln nur DC von Phoenix gefunden hatte. Er sagte DC, weil ja nur DC aus dem Generator kommt. Ich sagte nein, der ist AC, er meinte aber nur mit den 3 Phasen, ich kapierte nix mehr und will das jetzt von euch wissen? Ich hab doch nen AC Generator, da ist doch auch AC auf einer Phase oder etwa nicht? Also brauch ich doch auch ein AC Ü-Schutz? Bin ich jetzt verwirrt oder er?

Anhänge: Erklärung von Funkenstrecken im PE
Anhänge an diesem Beitrag
Dateiname: Artikel.pdf
Dateigröße: 121.49 KB
Titel: Trennfunkenstrecken
Information: im Blitzschutz und PE
Heruntergeladen: 228
EISOL80
*****
Avatar
Geschlecht:
Herkunft: Ostthüringen
Alter: 45
Beiträge: 250
Dabei seit: 07 / 2022
Betreff:

Re: 230V onGrid Kleinwindanlage innerstädtisch bis 10m

 · 
Gepostet: 02.10.2022 - 00:10 Uhr  ·  #195
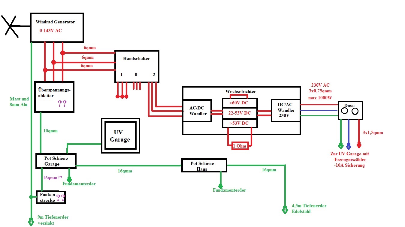
Ich hab den Spaß mal aufgemalt und dem Elektriker (samt CE Zettel vom SUN und Datenblatt vom Ista) geschickt. Natürlich nur so, wie ich es verstanden habe. Geht ja vorerst nur um die Kabelvorverlegung, bis er mal richtig Zeit hat mit seinen tollen Messgeräten bei mir vorbei zu kommen. Den Ü-Ableiter und die Funkenstrecke muss er jetzt aber schnell raus suchen und bestellen. Der Herbst ist da... Aber wer weiß ob meine Zeichnung überhaupt stimmt...
Anhänge an diesem Beitrag
Mein Plan
Dateiname: Installation.jpg
Dateigröße: 135.59 KB
Titel: Mein Plan
Information: ob der richtig ist, keine Ahnung.
Heruntergeladen: 457
Che
*!*!*!*!*
Avatar
Geschlecht:
Herkunft: Wurzen
Alter: 71
Beiträge: 4495
Dabei seit: 06 / 2014
Betreff:

Re: 230V onGrid Kleinwindanlage innerstädtisch bis 10m

 · 
Gepostet: 02.10.2022 - 12:00 Uhr  ·  #196
Oli, dass Ausrutschgefahr besteht, wenn man sich in unbekanntes Tarrain begibt, hast Du sicher eingeplant.

Auch meine ich zu merken, dass Dein Eektriker eben derzeit noch auf Meisterschule ist, und noch nicht Meister.

Antworten von mir in Deinen Text in anderer Farbe:

1.Verbindung Blitzerder mit PE:
ja unbedingt, er hat das wohl auch extra nochmal besprochen und sich auch die gesamte eMail und alle Infos von uns angeschaut. Und jetzt kommt die super Zauberlösung: So etwas wird generell mit einer Funkenstrecke gemacht. Ist so ein kleiner Block der kommt in die Leitung, der verhindert zum einen den Übertrag einer Blitzspannung auf den PE. Zum anderen aber gleichzeitig die dauerhafte Verbindung vom PE zum Tiefenerder, auf den er nur im Überspannungsfall ableitet. Also auf deutsch von innen nach außen nur bei Überspannung am PE. Von außen nach innen, nie. Hat bei mir dadurch sogar den Vorteil ich kann Edelstahl und verzinkt mischen. Was ich im Prinzip eh schon getan habe, da in meiner Bodenplatte der Erder ja auch verzinkt sein wird. Er hat auch auf die Notwendigkeit hingewiesen, dass dafür das Generatorgehäuse aber zwingend zu erden ist. Daher das Masseband an dem Schwingungsdämpfer, womit es bei mir dann über den Blitzableiter geerdet ist.

Ja das ist genial. Trennstellen sind auch eingezeichnet in meinem PDF in Abb. 2. Hat nur eben den Rahmen eines handbuches gesprengt, da näher drauf ein zu gehen.
Daher meinen Dank für ensprechenden Artikel vom Dipl. Ing. Hering.
Bezüglich Ansprechspannung wurde erwähnt:
"soll die Überschlags-Wechselspannung des Isolier stücks über dem Doppelten der Ansprech-blitzstoßspannung der Trennfunkenstrecke liegen, also z. B. über 4 kV bei einer Ansprechblitzstoßspannung von 2 kV betragen."
Da hier als "Isolierstück" die Wicklungsisolation des Generators zum Gehäuse angesehen werden muss (üblicherweise 4 kV), darf sie also höchstens 2 kV betragen. Alle in der Tab. 1 aufgeführten außer Dehn TFS dürften daher geeignet sein.

2.Überspannungsschutz:
Der kommt in die 3 Phasen vom Generator. Fehlt nur noch BASTA. :-)
Denn hier irrt dein E. und Du aus meiner Sicht gleich mehrfach.
Wogegen wird der ableiten? Gegen die Hausmasse in der Garage natürlich. Die ist aber bei Blitzschlag, abgesehen von dem Bischen Funkenspannung von weniger als 2 kV, quasi mit dem Staberder Mast verbunden. Da leitet nichts wirklich ab!
Vielmehr hat die Erdungsschiene kurzzeitig bis 200.000V (bei Erdungswid. 1 Ohm, bei Dir sind es wieviel?) Überspannung gegen L1, L2, L2! Da knallt es alle Geräte kaputt, die gerade angeschlossen sind. Sowas hat mir auch unser Hauselektricker bestätigt. Gut, Schutzisolierte geräte sin am PE nicht dran. Aber das Hohe Potential des PE überträgt sich eben auch über die Geräte auf die L-Leiter, während sie kaputt gehen. Dann hast Du da das Überhöhte Potential auch gegenüber dem N-Leiter.
Deshalb nochmal: Die Übersp.-Ableiter gehören in die Verteilung, wie in meinem PDF in Abb. 5 zu sehen ist!
Dann hast Du Überspannungsschutz, da mehr als 1,1* Ub nicht auftreten kann.

Dann hast Du auch rückwirkend den WR geschützt, und sogar den Generator, wenn alles klappt.

Entschuldigung, dass ich in der Lage bin, mich tief in die Systeme rein zu denken.

Er sucht einen raus, der über der Arbeitsspannung liegt. Typ 1/2 sollte es sein. Er will hierfür das Datenblatt der Ista nochmal haben. Ich sagte ab 60V DC kommt ein Kurzschluss, dass ist dem Ü-Schutz aber egal sagt er. Es gibt Standard Ü-Schutz z.B. mit 110V, die könnte ich nehmen. Die Leerlaufspannung am Generator geht aber laut Datenblatt bis 150V. Er sagt ich kann auch größer nehmen. Wie gesagt, er sucht was raus. Zu Che seinen bedenken zum Varistor im SUN sagt er, so ein Varistor hat 600 oder 800V.
Hier merkt man, dass er Elektriker ist und eben kein Elektroniker. Denn nur mal das Datenblatt betrachtet wird ergeben, dass es varistoren von 4 bis über 1000V gibt.
Was sollten auch 700V? Gilt es doch, die Eingangs-MosFETs zu schützen. Und die sterben geschätzt bei 150V oder gar weniger.

Ein normaler Ü-Schutz leitet gegen PE ab und muss Kabel zwischen 10-25mm² haben. 10² würden bei mir aber reichen. Ein normaler Ü-Schutz ist einmal ausgelöst hinüber und zu tauschen! Bei Dehn wohl die komplette Einheit von der TE-Tragschiene im Sicherungskasten, bei Phoenix gibt es welche, da kann man ohne ausbauen nur den oberen Block tauschen.
Dachte ich mir. Und bei Dehn kostet sowas eben um 300 EUR. Kleiner Trost: Übrspannungen sind selten.


3.Funktioniert der Spaß bei mir im TT Netz überhaupt? JA sagt er, aber eben umso besser, je besser meine Erde ist. Deswegen soll ich auch unbedingt die Verbindung zu allen Erdern machen! Siehste!

4.Umbau TT Netz zu TN-C-S, nur kurz angerissen: Nein geht nicht, da bei mir eben nur ein N mit vom Netzbetreiber kommt und das auch dort nur ein N ist und kein PEN. Ich darf und kann da bei mir zu Hause kein PEN draus machen.
Dürfen wohl mehr relevant als Können, denn auch im TN-C-S-Netz ist der ankommende 4. genauso gehandhabt.
Erst im Haus wird der PE aus dem N entwickelt.
Aber lassen wir das!


5.Wie genau funktioniert die Erdmessung: Sein Messgerät stellt quasi eine Verbindung von der Erde vor Ort zu der in der Trafostation her. Da spielen Kabellängen und Entfernungen überhaupt keine Rolle, da der Strom ja durch die Erde mit quasi unendlichem Leitungsquerschnitt fließt. Er sagt, selbst wenn die Trafostation in Moskau steht ist dadurch der Widerstand sehr klein.

Edit: Ich fragte ihn noch ob ich AC oder DC Ü-Schutz in der Generatorleitung brauche. Weil ich auf die schnelle beim Telefonat und googeln nur DC von Phoenix gefunden hatte. Er sagte DC, weil ja nur DC aus dem Generator kommt. Ich sagte nein, der ist AC, er meinte aber nur mit den 3 Phasen, ich kapierte nix mehr und will das jetzt von euch wissen? Ich hab doch nen AC Generator, da ist doch auch AC auf einer Phase oder etwa nicht? Also brauch ich doch auch ein AC Ü-Schutz? Bin ich jetzt verwirrt oder er?
Da war das gespräch wohl zu lang geworden und die Konzentrationsfähigkeit aufgebraucht. Natürlich kommt da AC raus.
Aber nach meinen erfolgten Argumentationen braucht ihr es eh nicht.
Außerdem:
Der WR hat schon ÜB-Schutz zwischen den Phasen durch DumpLoad bzw. übergeordeneten eingangsseitigen Kurzschluss .
Leistungsarm zudem vermutlich noch gegen den WR-PE. (Wirst Du aber wohl nie erfahren, und messtechnisch ermitteln würde ich Dir auch nicht raten, denn danach sind sie möglicherweise im Eimer)

Also nochmal scharf nachdenken, beide!
Evtl. bei Spezial-Blitzableiter-Fa. 3. Meinung einholen!
Und selbst dann bibts keine garantei, das es richtig gemacht wird. Denn so ein Meister kann seine Ausbildung mit 1 oder mit 3 abschließen. Anschließend ist er trotzdem Meister. Außerdem ist die Sache eben sehr komplex.

Sollte ich den Eindruck haben, gegen Wände zu sprechen, wär mir es irgendwann aber auch egal.

Grüße, Che
...
 
Avatar
 
Betreff:

Re: 230V onGrid Kleinwindanlage innerstädtisch bis 10m

 · 
Gepostet: 02.10.2022 - 23:39 Uhr  ·  #197
Schon recht ausführlich.
Allerdings hatte ich dwn Hinweis a7d die Funkenstrecken bereits genannt.
Bin ja gespannt..
EISOL80
*****
Avatar
Geschlecht:
Herkunft: Ostthüringen
Alter: 45
Beiträge: 250
Dabei seit: 07 / 2022
Betreff:

Re: 230V onGrid Kleinwindanlage innerstädtisch bis 10m

 · 
Gepostet: 03.10.2022 - 11:01 Uhr  ·  #198
Das ist nicht nur Ausrutschgefahr. Eigentlich richtige Katastrophe. Ganz kurz hatte ich mich auch gefragt, wohin will der Ü-Schutz ableiten, wenn doch gerade der Blitz am Erder hängt. Gut ich dachte, dann geht das halt gegen den anderen Erder in ca. 30m Kabelentfernung. Und war glücklich. Mit dem Ü-Schutz in der UV ist doch aber das gleiche, der hängt am Ende auch auf der POT Schiene?

Ich hab es fast aufgegeben mit versuchen zu verstehen. Dein Text ging wieder an den Elektriker. UND er muss sich eindeutig nochmal richtig Zeit für mich nehmen. Bloß wenn er sagt, er muss eh mal wieder bei mir vorbei kommen, vergeht da manchmal ein halbes Jahr.

Dein Hinweis, dass der Ü-Schutz in die UV und HV gehört klang ja schon mehrfach durch. Hab ich auch nicht überlesen. Deine Abb.5 ist aber TN-Netz. Nicht TT. Ich hab doch nur meinen eigenen PE vor Ort. Auch habe ich 4 UV´s alle voll und die eine HV, auch voll! Und für das Windrad wollte ich eigentlich eine neue kleine 1 phasige UV machen. In meiner Welt reicht da doch jetzt auf der einen Phase ein Ü-Schutz!? Aber ich bin bestimmt schon wieder verkehrt am denken? UND so lang in der HV, also direkt nach dem Hausübergabepunkt noch kein Ü-Schutz drin ist, wäre ich da trotzdem durch den einphasigen in der Windrad UV wenigstens schon etwas vor dem Einschlag direkt im Mast geschützt oder nicht?

Ich hoffe es macht bald Klick bei mir, ich werde die nächsten 2 Wochen aufstellen und on grid gehen. Bilder folgen! Ohne dass ich dann aber beim nächsten Gewitter Angst haben muss, dass die Hütte oder auch nur die PV Wechselrichter abrauchen, denn da ist die Lieferzeit momentan über ein Jahr...
Che
*!*!*!*!*
Avatar
Geschlecht:
Herkunft: Wurzen
Alter: 71
Beiträge: 4495
Dabei seit: 06 / 2014
Betreff:

Re: 230V onGrid Kleinwindanlage innerstädtisch bis 10m

 · 
Gepostet: 03.10.2022 - 13:38 Uhr  ·  #199
Dass ein Handbuch bezüglich Übersp.-Schutz in den Verteilungen sich nur auf TN-Netze bezogen hat, mag daran liegen, dass es eben handlich bleiben sollte. Sehe keinen Grund, dass das nicht auch bei TT-Netzen funktioniert. Wäre auch regelrecht ein Skandal. Ist es doch meines Wissens nach inzwischen Pficht bei jeder Neuerrichtung einer elektrischen Hausanlage,
und Nachrüstpflicht, wenn eine Verteilung erweitert wird, also ab dem 1. zusätzlichen LS-Schalter (Sicherung).


Es darf erwartet werden, dass ein angehender Elektromeister das nicht permanent ignoriert.

Wenn die Schutzeinrichtungen in der relevanten Unterverteilung realisiert wurde,
dann kannste auch am WR-Eingang zusätzlich noch z.B. einen DEHN-Guard installieren, gegen Masse.
Ohne dass er aber nach meiner Überzeugung gebraucht wird. Schaden würde er aber wohl nicht, s. unten.
Von der Fa. DEHN aber wohl besonders teuer.

110V Auslösespannung (Spitzenspannung AC) wäre 79V eff AC zu zu ordnen. Also das was man misst.
(Wenn die Bezeichnung 110V so zu sehen ist.)
Würde dann, auch toleranzbehaftet, bei Dir vielleicht gerade gehen, und noch unterhalb der WR-internen Varistoren auslösen.

So, nun wünsche ich mir in Zukunft eher kurze Posts, denn solche Megadinger sind für die, welche es lesen müssen, zumindest anstrengend. ;-)
EISOL80
*****
Avatar
Geschlecht:
Herkunft: Ostthüringen
Alter: 45
Beiträge: 250
Dabei seit: 07 / 2022
Betreff:

Re: 230V onGrid Kleinwindanlage innerstädtisch bis 10m

 · 
Gepostet: 03.10.2022 - 18:41 Uhr  ·  #200
Kurze Posts gewünscht, anbei mein Mast. Damit komme ich 3m über First. Zwei dicke M20 Schrauben halten das ganze Teil. Die Konsolen dafür bekomme ich hoffentlich diese Woche vom verzinken.

Warum ist der unten Gelb? Es war ein gebrauchter Mast, 6m 3mm Wandung, konisch 60mm auf 140mm. Und der war natürlich mal eingegraben. Heißt unten angerostet. Ich hab da jetzt Rostschutz und 2x Fasadenfarbe aufgetragen, genau so weit, wie er an meiner Fasade klemmt. Innen kommt noch Hohlraumversiegelung rein, zumindest unten, denn der ist eigentlich innen wie außen verzinkt gewesen.

Es wurde das Kabelfenster zu geschweißt und 2 Hülsen mit 6mm Wandung eingebracht, die alles tragen sollen. Eine Beule unten vom raus ziehen mit dem Bagger wurde auch noch ausgeschweist.

Es schreitet voran...

Edit: Von meiner Sanierungsgenehmigung, von der ich unter vor gehaltener Hand weiß, dass die OK ist, kam letztens ein Brief, dass bald ein Brief kommt. Behörden halt...
Anhänge an diesem Beitrag
Mein Mast
Dateiname: 20221003_180309.jpg
Dateigröße: 3.54 MB
Titel: Mein Mast
Information: Frisch gestrichen...
Heruntergeladen: 431
Gewählte Zitate für Mehrfachzitierung:   0